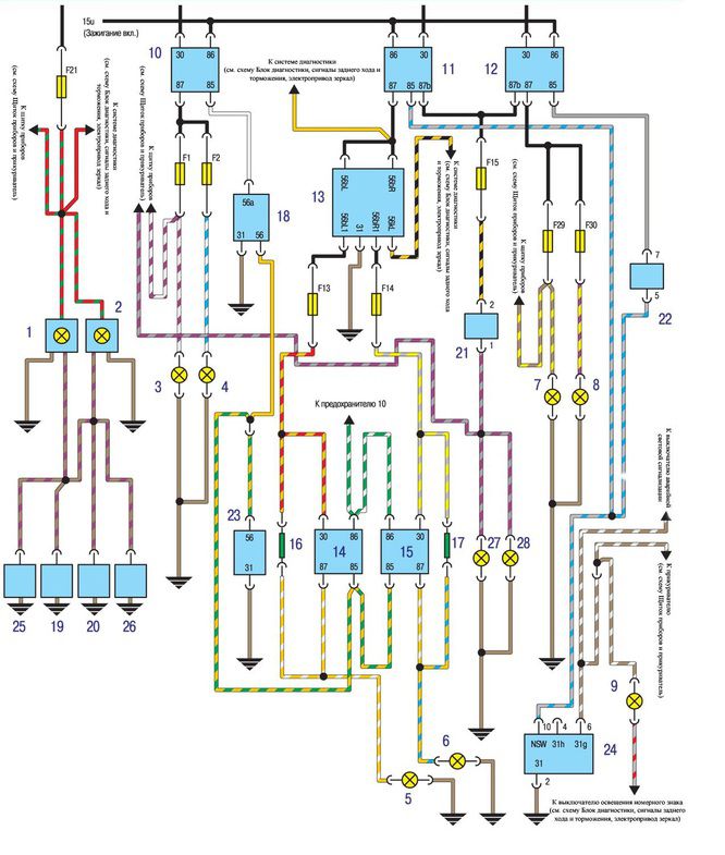
Видно фигово конечно, но в общем думаю понять можно...

1. Левый плафон освещения салона 2. Правый плафон освещения салона 3. Лампа дальнего света левой фары 4. Лампа дальнего света правой фары 5. Лампа ближнего света левой фары 6. Лампа ближнего света правой фары 7. Лампа противотуманного света левой фары 8. Лампа противотуманного света правой фары 9. Лампа подсветки пепельницы
10. Реле дальнего света фар 11. Реле ближнего света фар 12. Реле противотуманного света фар 13. Контрольная лампа приборов освещения 14. Реле ближнего света левой фары 15. Реле ближнего света правой фары 16. Добавочный резистор
17. Добавочный резистор 18. Переключатель дальнего/ ближнего света фар 19. Концевой выключатель левой передней двери
20. Концевой выключатель правой передней двери 21. Выключатель заднего противотуманного света 22. Выключатель переднего противотуманного света 23. Выключатель ближнего света фар 24. Регулятор подсветки щитка приборов и
выключатель передних противотуманных фар 25. Концевой выключатель левой задней двери 26. Концевой выключатель правой задней двери 27. Лампа противотуманного света левого заднего фонаря 28. Лампа противотуманного света правого
заднего фонаря